
진공관 프리앰프도 조립해 봅니다.
제가 사용하는 소스기기의 출력을 최대로 해서 사용합니다. 그러다 보니 여름 같은 경우에는 소스기기에 열이 많이 발생하더군요. 그리고 프리앰프가 소리에 어떤 영향을 주는지도 알아보고 싶었습니다.
프리앰프가 좀 비싸군요. 조립할 수 있는 제품입니다.

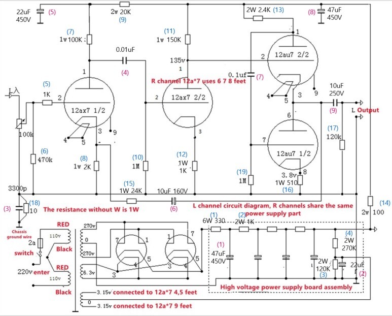
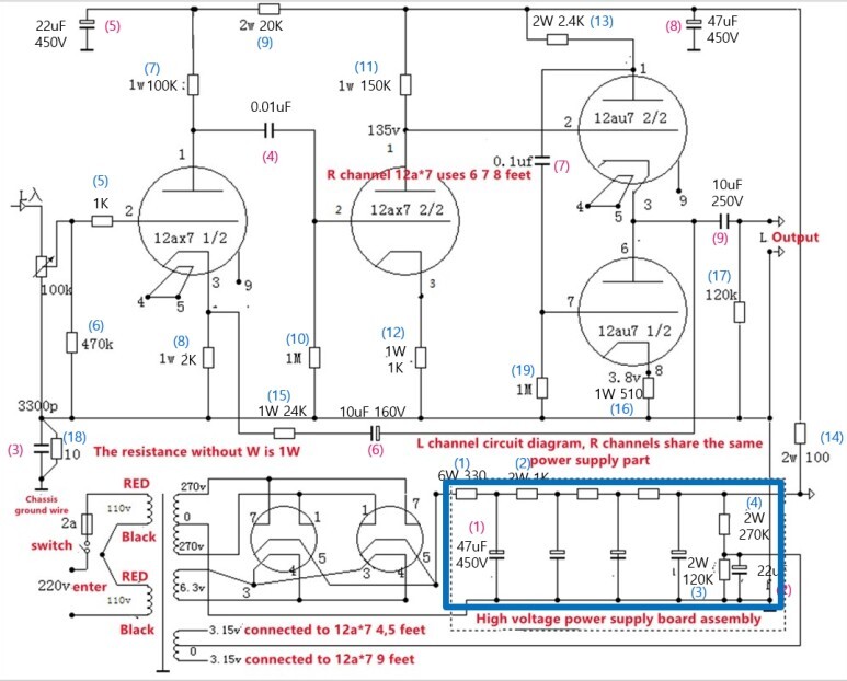
보내 준 회로도입니다.

아래는 자료를 찾아서 보충한 회로도입니다.
파란색 및 빨간색 번호는 제가 임의로 부여한 저항 및 콘덴서 번호입니다.

배치도가 없어서 그려야 했습니다.
회로도에서 이해가 되지 않는 부분들이 있어서 네이버 지식인에 물어보는 등 확인을 해야 했습니다.
지금까지 만들던 진공관앰프 회로와 다른 것은 콘덴서 3번, 저항 18번인 300pF, 10옴이 어디로 연결되느냐입니다. 다른 진공관앰프에서는 전원 트랜스의 0 V로 되어 있는 선들이 회로의 GND가 되면서 이를 케이스에 연결했었는데요. 이 프리앰프는 0V와 3300pF, 10옴으로 분리되어 있었습니다. 보내준 회로에는 설명이 없어서 자료를 찾다 보니 아마도 예전 프리앰프 버전 같아 보이는 제품에서 'chassis ground wire'라는 정보를 찾은 것입니다. 프리앰프다 보니 잡음 처리를 위한 방법인 것 같습니다.
국내에는 진공관 프리앰프에 대한 블로그 등 자료를 찾을 수 없었습니다.
직접 그린 배치도입니다. 배치도 파일도 같이 올려 둡니다.

부품들입니다. 이렇게 배달 온 것은 아니고 좀 정리한 것입니다. 진공관은 사진에 없습니다.

진공관입니다. ECC82(12au7), ECC83(12ax7B)는 PSVANE 입니다.



다른 앰프들은 옆판 나무를 새로 만들어 사용했는데, 주위분들의 요청으로 앞판까지 만들기로 했습니다.
케이스 size 입니다.




기존에 만들어 두었던 집성판을 사용해서 앞판,옆판까지 있는 모양으로 만들었습니다.
전원 스위치 구멍은 사진과 같이 만들었고 셀렉터와 볼륨은 구멍을 전부 뚫었습니다.
셀렉터와 볼륨을 움직이지 않도록 걸림쇠가 있어서 이게 나무에 걸릴 것 같고 또 노브의 길이도 짧아서 구멍을 다 뚫었습니다. 또 전원스위치는 밖으로 드러나는 부분이 많아서 나무로 가려야했고, 셀렉터와 볼륨은 노브들로 가려질 거라서 구멍을 넓게 뚫어도 될 것 같더군요.

케이스가 끼워질 턱을 만들었습니다. 정확하게 맞게끔 몇 번씩 맞추어 가면서 만들었습니다.



안쪽에 나사홈을 미리 만들어 둡니다.

이상하게 같이 동봉된 나사들 중 맞는 게 없어서 제가 가지고 있는 것을 사용했습니다.


미리 케이스를 끼워 넣어서 테스트해 봅니다.


스위치 및 볼륨, 실렉터 위치도 이상 없는지 확인합니다.

나사로 나무와 케이스를 고정합니다.

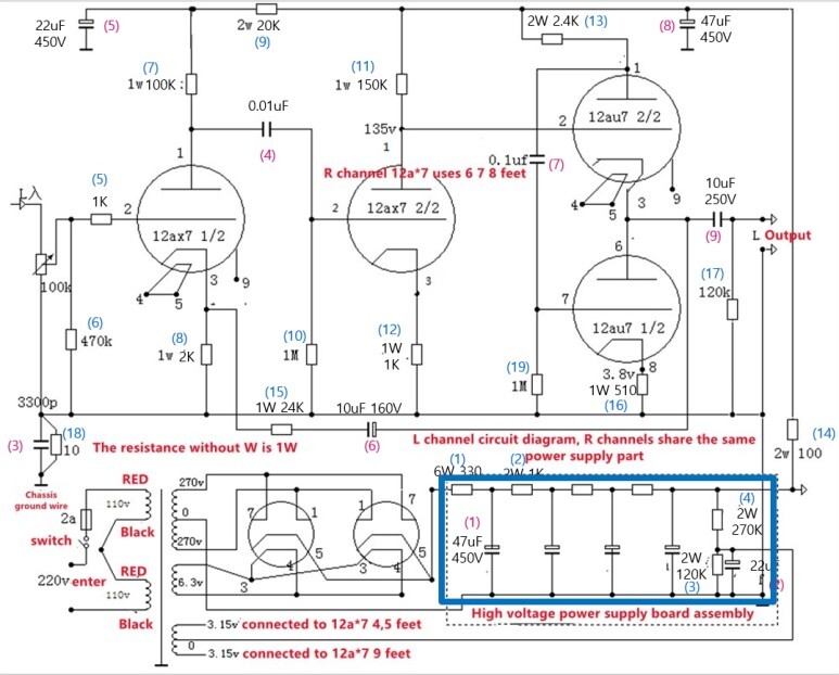
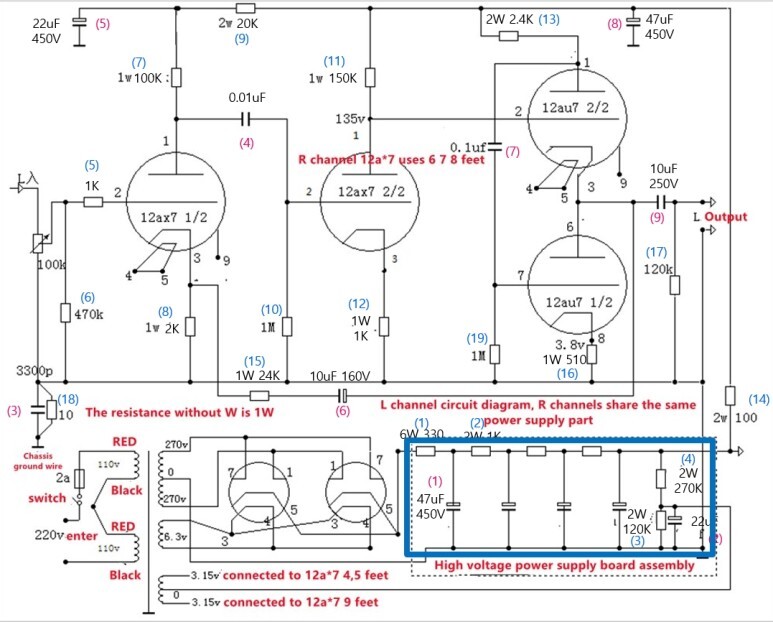
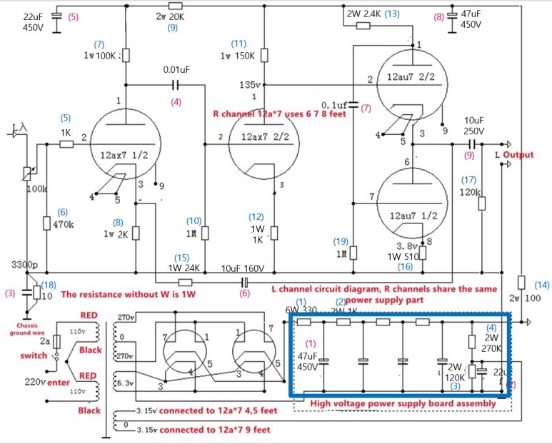
전원부 PCB 보드가 있는데, 아래 회로상의 파란 박스 구역입니다.


PCB에 콘덴서를 +- 에 맞춰서 끼워 줍니다.

PCB에 부품 조립 시에 사진처럼 부품 다리를 구부리면 부품이 고정됩니다. 이후 한쪽만 살짝 납땜하고 부품 다리를 자른 후 잘 납땜합니다. 저항까지 조립합니다.






입력단자 입니다. 선연결핀에 빨강과 파랑으로 표시해 봅니다. 빨간색 입력단이 빨간색 핀과 연결됩니다.


전원트랜스 입니다.

이제부터 본격적으로 배선작업을 할 건데, 부품들이 큰 것들이 많아서 작업 순서를 잘 정해야 합니다.
잘 못하면 다음 작업에 다시 분리해야 하는 경우가 생길 수 있습니다.
진공관의 전원선들을 꼬아서 연결해 줍니다.

전원 배선 처리하고 열수축 튜브로 잘 마무리해 줍니다. 혹시 모를 합선에 대비합니다.

전원 스위치는 사진과 같이 조립하고 열 수축튜브로 마무리합니다.


나중에 보니 전원스위치 배선이 진공관과 너무 가깝더군요. 스위치의 단자들은 조금 구부려서 가능한 진공관과 떨어지도록 했습니다.

전원 트랜스에서 주황색선은 12V 인데 사용하지 않기 때문에 합선되지 않도록 처리해 둡니다.

회로에서 110V 입력 2개를 연결해서 220V 를 만들어 사용합니다.
배선처리를 사진과 같이 빨간색, 검은색을 연결해 둡니다.


전원PCB보드 위치에 다른 부품이 겹치지 않도록 47uF콘덴서로 부품들 시작 위치를 잡아 줍니다.

이후 고정된 콘덴서를 이용해서 다른 저항들을 연결해 주어 고정되도록 했습니다.

10uF 콘덴서가 부피가 커서 사진과 같이 먼저 조립해 둡니다.

이번에는 러그핀을 사용하지 않고 사진과 같이 부품을 바로 연결해서 만들어 봅니다.
러그핀을 사용하려니 부품수가 많아서 공간이 부족해서 아래와 같이 만들어 봅니다.

22uF 콘덴서로 오른쪽 마지막 위치를 잡고 다른 정항들을 연결합니다.


10uF 콘덴서 등 배선 처리합니다.

셀렉터의 핀 배치입니다. 핀 정보도 찾기가 어려워서 테스터기로 일일이 찾아야 했습니다.

셀렉터용 PCB가 있는데 어느 쪽으로 붙여야 하는지 한참 헤매었네요. 결국 사진과 같이 붙입니다.


+ 배선(빨간색)을 작업합니다.

입력단자부터 셀렉터 그리고 볼륨까지 선들을 미리 만들어 둡니다.
셀렉터와 볼륨도 케이스에 조립하고 배선처리를 할 수 없습니다. 공간이 좁아서 작업이 어렵기 때문에 조립만 할 수 있도록 미리 배선작업을 해둡니다.3

입력단자가 케이스에 너무 가까이 있어서 단자를 케이스에 먼저 조립하면 선작업을 할 수가 없습니다.

입력단자를 케이스에 조립합니다


케이스에 조립 한 센렉터와 볼륨 모습니다.
셀렉터가 약간 기울어지게 됩니다.
회로의 입력으로 사용할 볼륨의 출력선도 미리 만들어 둡니다.

이제 부품들 조립은 거의 되었네요.

전원부 PCB 보드를 조립하기 위해서 배선을 연결합니다.
연결할 선들이 좀 복잡합니다.

3.15V 의 검은색 케이블이 PCB의 왼쪽에 연결하고
PCB 오른쪽 - out에 3 개의 홈이 있는데 270V 검은색 선을 연결하고 또 하나는 검은색 선을 미리 빼서 나중에 회로의 그라운드 선에 연결합니다.
PCB의 + in 에 6Z4 진공관의 5번선에서 나오는 + 전선 빨간색을 연결합니다.

전원 PCB 보드를 붙이기 전에 밑에 있는 배선들을 케이블타리로 정리해 줍니다.
그리고 사진의 빨간 화살표 부분은 회로에서와 같이 3300pF와 10 옴 저항입니다. 케이스에 연결합니다.
사진에는 잘 구분이 되지 않는데 저항과 콘덴서를 병렬로 연결했습니다.


회로도에는 표시가 되어 있지 않은 내용인데, 트랜스의 노녹선 즐 270V의 GND로 되어 있는 선을 어디에 연결하느냐입니다. 잘 모르는 내용이라서 네이버 지식인에 확인해 봤습니다.
사진과 같이 전원 케이블의 GND선과 같이 케이스에 연결해 주었습니다.

전원 PCB 보드를 케이스에 조립합니다.


커플링콘덴서 0.01uF , 01uF를 연결해 줍니다.

케이블 타이로 배선 정리해 줍니다.
완성!

테스트
1) 진공관 프리앰프 테스트(6V6 앰프만-부활-사랑이란건)
2) 진공관 프리앰프 테스트(6V6 앰프+12au7-12ax7B프리앰프-사랑이란건)
3) 진공관 프리앰프 테스트(6V6 앰프+12au7-12ax7B프리앰프-박효신-이상하다)
4) 진공관 프리앰프 테스트(EL84 앰프만-사랑이란건), 프리앰프 사용하지 않음
5) 진공관 프리앰프 테스트(EL84 앰프+12au7-12ax7B프리앰프-사랑이란건)
6) 진공관 프리앰프 테스트(EL84 앰프+12au7-12ax7B프리앰프-박효신-이상하다)
7) 진공관 프리앰프 테스트(EL84 앰프+12au7-12ax7B프리앰프-장혜진-술이야)
'스피커' 카테고리의 다른 글
| [스피커] 삼미 8 인치 (ME08B40) 음압 조정 실험 (2022년 1월 9일) (0) | 2022.08.07 |
|---|---|
| [앰프] 앰프에 블루투스모듈 추가 하기 (2022년 1월 6일) (0) | 2022.08.05 |
| [앰프] 진공관앰프 잡음(기생진동,험) 문제(6P1,6P14,EL84,6P6P,6V6) (2021년 12월 12일) (0) | 2022.08.05 |
| [앰프] 6P1 업그레이드 키트(6P14,6P6P,EL84,6V6) (2021년 12월 8일) (0) | 2022.08.05 |
| [스피커] 스피커 유닛 특성 측정(Fountex FE85) (2021년 10월 18일) (0) | 2022.08.05 |
댓글